|
|

|
Porsche, and the Porsche crest are registered trademarks of Dr. Ing. h.c. F. Porsche AG.
This site is not affiliated with Porsche in any way. Its only purpose is to provide an online forum for car enthusiasts. All other trademarks are property of their respective owners. |
|
|
| matteyp |
May 15 2011, 05:41 PM
Post
#1
|
|
Nothing a little JB Weld can't fix... ![]() ![]() Group: Members Posts: 263 Joined: 8-June 09 From: WA Member No.: 10,450 Region Association: Pacific Northwest |
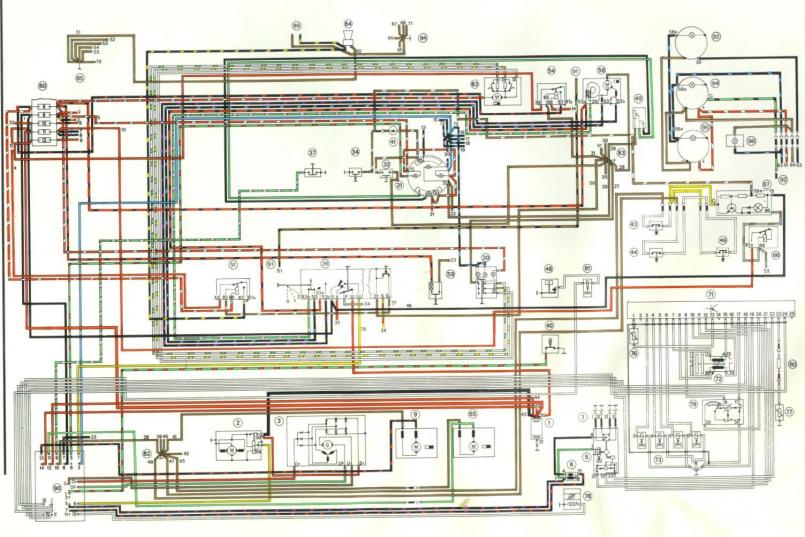
For some reason I've been blowing the 7.5 amp fuse which is connected to the red wires in the first pic. Not sure why or what could be causing this. Using the engmann panel btw. What do these wires go to? For some reason now I cant get anything to work. no dash lights nothing. Was working fine yesterday. Do these wires have anything to do with the coil?
The second pic shows the black wires which should be connected to the coil. Ive had some problems before with the coil wires. Had a short in one of them so I reran the wire and havent had a problem until today. Now for some reason that fuse keeps popping. What am I missing here?? sorry for the explanantion but I am really really not an electrical guy, and im actual quite amazed that ive gotten this far. Can someone help me out? Thanks ![]() ![]() |
![]() ![]() |
| Mike Bellis |
May 15 2011, 05:49 PM
Post
#2
|
|
Resident Electrician ![]() ![]() ![]() ![]() ![]() Group: Members Posts: 8,348 Joined: 22-June 09 From: Midlothian TX Member No.: 10,496 Region Association: None
|
The problem is not with the fuse panel. The Engman panel does not conduct electricity. The second pick needs a connector on the wire. That looks like fuse 11. It controls lots of things like the headlight movement. See the attached diagram. trace all your wires out. You problably have some worn insulation some where...
|
matteyp Thought my electrical problems were over.... May 15 2011, 05:41 PM
BMXerror
Thought my electrical problems were over....
:... May 15 2011, 06:38 PM
messix what fuse position is blowing? May 15 2011, 06:55 PM
matteyp It would be 11 and also I believe 9 May 15 2011, 07:49 PM
messix
It would be 11 and also I believe 9
it's blo... May 15 2011, 08:14 PM
matteyp I think there's two separate problems there. I... May 15 2011, 08:36 PM
messix use your diagram and isolate May 15 2011, 08:44 PM
matteyp Diagrams really don't help. Like I said I... May 15 2011, 08:55 PM
kg6dxn Look here... Bottom line, look at all the wires an... May 15 2011, 09:00 PM
mrgjones Not trying to be redundant here but maybe a little... May 15 2011, 09:28 PM
matteyp Giving up on electrical...taking the car to acme e... May 17 2011, 12:29 AM
Cap'n Krusty
Giving up on electrical...taking the car to acme ... May 17 2011, 02:10 PM
PeeGreen 914
Giving up on electrical...taking the car to acme... May 17 2011, 02:23 PM
Root_Werks :(
Keep us posted. May 17 2011, 01:48 PM
matteyp not to worried about how long it takes, a little m... May 18 2011, 03:40 PM
Bartlett 914 What year is your car? I have a 75. I also has fus... May 18 2011, 05:09 PM
matteyp Car is a 73 1.7 d-jet. #9 always blows when I turn... May 18 2011, 08:18 PM
kg6dxn
Car is a 73 1.7 d-jet. #9 always blows when I tur... May 18 2011, 10:12 PM
matteyp Well here's the story guys, took the car to Ac... May 23 2011, 12:30 PM
tradisrad My first question is did the car stay running befo... May 23 2011, 02:26 PM
matteyp The engine ran but its never been run with the D-J... May 23 2011, 02:40 PM
Tom Matt,
Has the fuel pump ever worked for you? I... May 23 2011, 07:04 PM
Tom Looking at the Haynes manual, it looks like jumper... May 23 2011, 09:31 PM
matteyp I was told that I should jump the first left most ... May 24 2011, 01:38 AM
Tom Matt,
The first connections on the left of th... May 24 2011, 10:23 AM![]() ![]() |
|
Lo-Fi Version | Time is now: 2nd April 2026 - 11:14 AM |
| All rights reserved 914World.com © since 2002 |
|
914World.com is the fastest growing online 914 community! We have it all, classifieds, events, forums, vendors, parts, autocross, racing, technical articles, events calendar, newsletter, restoration, gallery, archives, history and more for your Porsche 914 ... |