|
|

|
Porsche, and the Porsche crest are registered trademarks of Dr. Ing. h.c. F. Porsche AG.
This site is not affiliated with Porsche in any way. Its only purpose is to provide an online forum for car enthusiasts. All other trademarks are property of their respective owners. |
|
|
![]() ![]() |
| streetrover |
Jul 25 2011, 02:50 PM
Post
#1
|
|
Member ![]() ![]() Group: Members Posts: 87 Joined: 22-December 09 From: Inland Empire Member No.: 11,163 Region Association: Southern California |
Hi All,
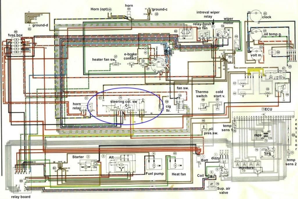
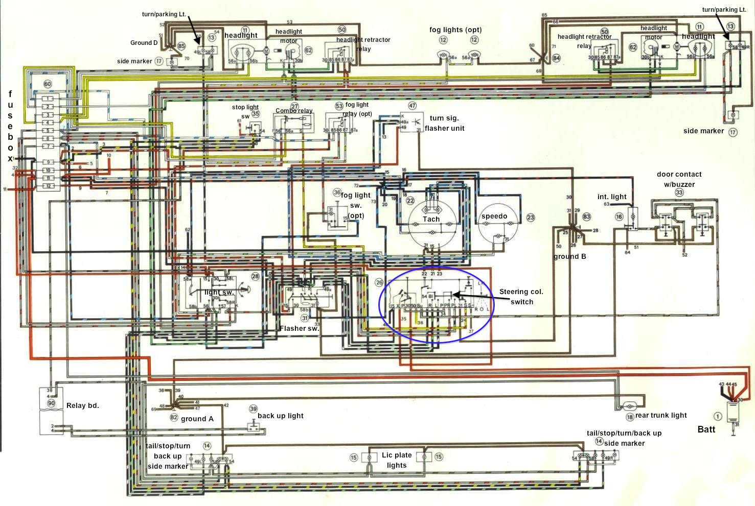
Here's a pic of the back of the ignition switch and a drawing of the terminal locations. I have a hunch which terminal is #30 (+12v from battery) but I'd like confirmation. (And maybe identify the others as well!) (IMG:http://www.914world.com/bbs2/uploads_offsite/i221.photobucket.com-11163-1311627019.1.jpg) (IMG:http://www.914world.com/bbs2/uploads_offsite/i221.photobucket.com-11163-1311627020.2.jpg) Thanx, (IMG:style_emoticons/default/beerchug.gif) Bob |
| Dr Evil |
Jul 25 2011, 03:04 PM
Post
#2
|
|
Send me your transmission! ![]() ![]() ![]() ![]() ![]() ![]() ![]() ![]() ![]() ![]() ![]() ![]() ![]() ![]() ![]() Group: Members Posts: 23,041 Joined: 21-November 03 From: Loveland, OH 45140 Member No.: 1,372 Region Association: MidAtlantic Region
|
Just to be sure, what year is it?
|
| streetrover |
Jul 25 2011, 03:13 PM
Post
#3
|
|
Member ![]() ![]() Group: Members Posts: 87 Joined: 22-December 09 From: Inland Empire Member No.: 11,163 Region Association: Southern California |
Pulled column out of a '74.
|
| Dr Evil |
Jul 25 2011, 03:13 PM
Post
#4
|
|
Send me your transmission! ![]() ![]() ![]() ![]() ![]() ![]() ![]() ![]() ![]() ![]() ![]() ![]() ![]() ![]() ![]() Group: Members Posts: 23,041 Joined: 21-November 03 From: Loveland, OH 45140 Member No.: 1,372 Region Association: MidAtlantic Region
|
Yes, 30 is Red-12+ in.
50 is yellow to starter (ignition signal) If you can tell me what numbers are near the terminals I can tell you what color and what they do. |
| streetrover |
Jul 25 2011, 03:22 PM
Post
#5
|
|
Member ![]() ![]() Group: Members Posts: 87 Joined: 22-December 09 From: Inland Empire Member No.: 11,163 Region Association: Southern California |
OMG!!! It REALLY SUCKS to get old! I went back and inspected the switch with my reading glasses on and, presto, all the numbers were clearly marked. On a good note, the tab that I suspected was #30 by using the ohm meter was indeed correct. So the brain is working ... just not the eyes (guess that's the second thing to go ... LOL!).
MANY APOLOGIES! Bob (IMG:style_emoticons/default/beer3.gif) |
| Dr Evil |
Jul 25 2011, 03:24 PM
Post
#6
|
|
Send me your transmission! ![]() ![]() ![]() ![]() ![]() ![]() ![]() ![]() ![]() ![]() ![]() ![]() ![]() ![]() ![]() Group: Members Posts: 23,041 Joined: 21-November 03 From: Loveland, OH 45140 Member No.: 1,372 Region Association: MidAtlantic Region
|
It happens (IMG:style_emoticons/default/smile.gif)
|
| ThePaintedMan |
Feb 10 2013, 08:06 PM
Post
#7
|
|
Advanced Member ![]() ![]() ![]() ![]() Group: Members Posts: 3,887 Joined: 6-September 11 From: St. Petersburg, FL Member No.: 13,527 Region Association: South East States
|
Oh God, I'm going to get flamed for bringing up and old thread.... but I'm curious anyone can fill in the rest of the diagram from the OP? I would like to know what each of the terminals on the ignition switch is for as I'm re-wiring my car with a cutoff switch, master ignition on, and starter button. I could not find the actual switch in the wiring diagram for a 1973 (which is what my car is). Thanks for you help!
-George |
| Bob L. |
Feb 10 2013, 08:27 PM
Post
#8
|
|
Senior Member ![]() ![]() ![]() Group: Members Posts: 851 Joined: 7-August 11 From: Austin TX Member No.: 13,411 Region Association: Southwest Region |
|
| ThePaintedMan |
Feb 10 2013, 09:02 PM
Post
#9
|
|
Advanced Member ![]() ![]() ![]() ![]() Group: Members Posts: 3,887 Joined: 6-September 11 From: St. Petersburg, FL Member No.: 13,527 Region Association: South East States
|
Ah, thank you sir. I'm still not sure I can figure this out, but this helps a lot!
|
| Bob L. |
Feb 10 2013, 11:01 PM
Post
#10
|
|
Senior Member ![]() ![]() ![]() Group: Members Posts: 851 Joined: 7-August 11 From: Austin TX Member No.: 13,411 Region Association: Southwest Region |
By the way, does anybody know which of the 2 temp sensors in the lower right of the diagram(FI harness) is the oil temp sensor (in the taco plate)?
|
| JeffBowlsby |
Feb 10 2013, 11:19 PM
Post
#11
|
|
914 Wiring Harnesses & Beekeeper ![]() ![]() ![]() ![]() ![]() Group: Members Posts: 9,184 Joined: 7-January 03 From: San Ramon CA Member No.: 104 Region Association: None
|
Temp sensor 2 is the cyl head temp sensor. THe poil temp sensor is not in the FI harness. Its a green/black wire and varies on location depending on model year.
|
| Bob L. |
Feb 10 2013, 11:22 PM
Post
#12
|
|
Senior Member ![]() ![]() ![]() Group: Members Posts: 851 Joined: 7-August 11 From: Austin TX Member No.: 13,411 Region Association: Southwest Region |
Well, I have a '73 that I'm trying to wire a '76 2.0 into. Soooo.....?
|
| Bob L. |
Feb 12 2013, 01:14 AM
Post
#13
|
|
Senior Member ![]() ![]() ![]() Group: Members Posts: 851 Joined: 7-August 11 From: Austin TX Member No.: 13,411 Region Association: Southwest Region |
|
![]() ![]() |
|
Lo-Fi Version | Time is now: 16th February 2026 - 05:33 AM |
| All rights reserved 914World.com © since 2002 |
|
914World.com is the fastest growing online 914 community! We have it all, classifieds, events, forums, vendors, parts, autocross, racing, technical articles, events calendar, newsletter, restoration, gallery, archives, history and more for your Porsche 914 ... |